Eine
Feststellanlage
(FSA)
oder
auch
Türfeststellanlage
(TFA)
ist
eine
Einrichtung
zum
Offenhalten
von
Brandabschlüssen
(z.
B.
Brandschutztüren,
Rauchschutztüren
oder
Rolltore
zwischen
Brand-abschnitten).Die
Feststellanlage
sorgt
dafür,
dass
Feuerschutzabschlüsse
sowie
Rauchabschlüsse
offen
gehalten
werden,aber
bei
einem
Brand
bzw.
im
Fall
von
Rauchentwicklung
sicher ge-schlossen werden.
Inhaltsverzeichnis:
1
.
Aufbau
2
.
Zulassung
3
.
Anwendungsgebiet
4
.
Abnahme lt. Richtlinien des DIBT
5
.
Instandhaltung
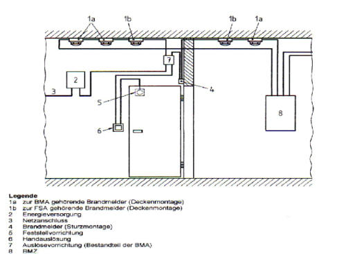
1. AUFBAU
•
Energieversorgung (Auswertung/Zentrale)
•
mindestens einem Branderkennungselement, z.B. optischer Rauchmelder oder Rauchschalter
•
Feststelleinrichtung,
z.B.
Magnet
mit
Ankerplatte
oder
Türschließer
mit
interner
oder
externer Feststellung sowie automatischen Tor- und Türantrieben.
Taster
zum
manuellen
Schließen
der
Tür
müssen
Rot
sein
und
die
Aufschrift
tragen
Tür
oder
Tor
Schließen,
sie
können
nur
dann
entfallen
wenn
die
Feststellung
auch
über
geringen
Druck
auf
das
Türblatt
aufgehoben
werden
kann.Früher
fanden
wegen
größerer
Sicherheit
vor
Stör-
beeinflussungen
(Wasserdampf,
Staub
u.
a.)
auch
Ionisationsrauchmelder
Verwendung.
Diese
sind
wegen
ihrer
Radioaktivität
fast
vollständig
vom
Markt
verschwunden,
außerdem
sind
sie
als
Sondermüll
zu
betrachten
und
mit
ihrer
Seriennummer
und
Einbauort
in
Deutschland
bei
den
Landesämtern
für
Umweltschutz
registriert.Einige
Systeme
sind
mit
Akkus
für
den
Fall,
dass
die
230-V-Versorgungsspannung
weg
fällt,
ausgestattet.
Das
Wegfallen
der
Versorgungsspannung,
und
gegebenenfalls
auch
der
Akkuspannung,
muss
zum
Schließen
des
Brandabschlusses
führen.Die
Feststellvorrichtungen
können
auch
durch
Brandmeldeanlagen
angesteuert
werden.
Eine
Aufschaltung
auf
eine
Brandmeldeanlage
ist
zulässig,
jedoch
nicht
die
Weiterleitung
des
Signals
aus
der
Feststellanlage
an
die
z.B.
Feuerwehr.
Feststellanlagen
sind
eigenständige
Anlagen
die
über
eigene
Branderkennungselemente
(Rauchmelder
oder
Temperaturmelder)
verfügen.
Im
Verlauf von Fluchtwegen und Rettungswegen sind zwingend Rauchschalter zu verwenden.
nach oben
FESTSTELLANLAGE TYP 1
FESTSTELLANLAGE TYP 2
2. ZULASSUNG
Eine
Feststellanlage
muss
vom
Deutschen
Institut
für
Bautechnik
(DIBt)
zugelassen
werden.
Diese
Zulassungen
werden
in
der
Regel
für
5
Jahre
erteilt
und
auf
Antragsstellung
auch
gege-
benenfalls
verlängert.
Erlischt
eine
Zulassung,
so
ist
die
Grundlage
für
die
Verwendung
als
Feststellanlage
im
Sinne
der
Landesbauordnungen
nicht
mehr
erbringbar
und
die
Anlage
kann
nicht
mehr
verwendet
werden.
Es
sei
denn,
die
Anlage
wurde
vor
Ablauf
des
Zulassungsbescheides
eingebaut
und
das
Abnahmeprotokoll
der
Firma,
die
den
Einbau
der
Anlage
vor
Ablauf
des
Bescheides
vorgenommen
hat,
ist
noch
verfügbar
und
wurde
vom
Betreiber
aufbewahrt.
Die
DIBt-Richtlinien
für
Feststellanlagen
an
beweglichen
Feuerschutzabschlüssen
legen
fest,
wie
Feststellanlagen
geplant,
betrieben,
abgenommen
und
gewartet
werden
müssen.
Die
aktuellen
gültigen
Richtlinien
stammen
vom
Oktober
1988.
Die
Anlage
muss
eine
Eignungsprüfung
durchlaufen.
Durch
diese
ist
die
Erfüllung
der
DIBt-Anforderungen
nachzuweisen. Die Eignungsprüfung wird von der VdS Schadenverhütung GmbH durchgeführt. Es
werden
grundsätzlich
nur
komplette
Feststellanlagen
geprüft.
Alle
Teile
des
Systems
müssen
zusammen
geprüft
und
zugelassen
werden.
Andernfalls
wird
die
gesamte
Anlage
nicht
zugelassen.
nach oben
3. ANWENDUNGSGEBIET
Ein
spezielles
Anwendungsgebiet
für
Feststellanlagen
existiert
auch
im
explosionsgefährdeten
Be-
reich
(Ex-Bereich).
Zone
1
und
2.
Solche
Anlagen
sind
besonders
auszuführen
alle
Bauteile
sind
speziell
nochmals
(EX)
zugelassen
und
geprüft.
Feststellanlagen
in
Ex-Bereichen
sind
immer
mit
Gaswarngeräten
auszuführen.
Auszug
aus
der
DIN
EN
14637
(Seite
31
/
A.2)
Zitat:
„An
Türen
von
Räumen,
in
denen
eine
explosionsfähige
Atmosphäre
durch
brennbare
Gase,Dämpfe
oder
Nebel
entstehen
kann,
sollten
Feststellanlagen
nur
verwendet
werden,
wenn
die
Feststell-
vorrichtungen
zusätzlich
durch
Melder
einer
Gaswarnanlage
ausgelöst
werden.
Gaswarnanlage
und
Feststellanlage
müssen
elektrisch
miteinander
verbunden
sein.
Elemente,
Bauteile
und
Verbindungskabel
von
Feststellanlagen,
die
in
diesen
Räumen
installiert
werden,
müssen
eigensicher sein.
nach oben
4. ABNAHME lt. RICHTLINIEN DES DIBT
Die
eingebaute
Anlage
muss
auf
einwandfreie
Funktion
und
vorschriftsmäßige
Installation
überprüft
werden.
Nach
der
Abnahmeprüfung
laut
Richtlinien
des
DIBT
muss
im
Bereich
der
installierten
Feststellanlage
vom
Betreiber
der
Anlage
ein
Zulassungsschild
angebracht
werden.Die
Abnahme
kann
nur
vom
Hersteller
der
Feststellanlage
einer
vom
Hersteller
zertifizierten
Person
oder
einer
benannten
Prüfstelle
(derzeit
nur
VdS
Schadenverhütung
GmbH)
durchgeführt
werden!Nach
Ablauf
der
Zulassungsbescheide
des
DIBt
entfällt
die
Grundlage
für
die
Abnahmeprüfung
nach
Errichtung
der
Anlage
und
die
Feststellanlage
kann
nicht
mehr
abgenommen
werden.
Über
die
erfolgreiche
Abnahmeprüfung
ist
ein
Protokoll
auszufertigen,
dieses
ist
von
Betreiber
der
Anlage
aufzubewahren
und
auf
Verlangen
(z.B.
bei
der
Feuerbeschau
durch kommunale Behörden, Feuerwehr) vorzulegen. Da die Landesbauordnungen den Begriff des
"Bestandsschutzes"
nicht
kennen,
sind
bei
nicht
abgenommenen
Anlagen,
bei
denen
die
Zulassungsbescheide
abgelaufen
sind,
und
bei
abgenommenen
Anlagen
mit
erfolgreichem
Abnahmeprotokoll,
die
aber
bei
der
Wartung
erhebliche
nicht
durch
Reparaturen
oder
Wartungsarbeiten behebbare Mängel aufweisen, diese vom Feuerschutzabschluss zu entferne.
5. INSTANDHALTUNG
Die
Feststellanlage
muss
vom
Betreiber
ständig
betriebsfähig
gehalten
und
mindestens
einmal
pro
Monat
auf
ihre
einwandfreie
Funktion
überprüft
werden.
Außerdem
ist
der
Betreiber
verpflichtet,
einmal
pro
Jahr
eine
Prüfung
auf
ordnungsgemäßes
und
störungsfreies
Zusammenwirken
aller
Geräte,
sowie
eine
Wartung
vorzunehmen
oder
vornehmen
zu
lassen,
sofern
nicht
im
Zulas-
sungsbescheid
eine
kürzere
Frist
angegeben
ist.Diese
Prüfungen
und
Wartungen
sind
schriftlich
zu
dokumentieren, die Dokumentation muss aufbewahrt werden und ist auf Verlangen vorzulegen.
5.1. Neuerungen zur E
DIN 14677
Inspektions-/Wartungsintervalle, sowie Qualifikation der Instandhalter
Die Inspektion und Wartung der Feststellanlagen ist nach den Angaben in der
allgemeinen bauaufsichtlichen Zulassung und den
Angaben in der Wartungsanleitung des Herstellers durchzuführen. Dabei sind die
Angaben in Tabelle 1 zu berücksichtigen.
Tabelle 1 - Intervalle und Qualifikation
nach oben
.
038429 26000